| 010 |
A 3644607203 |
STEERING WHEEL |
| 020 |
N 006888005006 |
WOODRUFF KEY |
|
|
STEERING WHEEL TO STEERING COLUMN |
| 030 |
N 000439022203 |
NUT |
|
|
STEERING WHEEL TO STEERING COLUMN |
| 040 |
A 3644647032 |
BADGE |
| 050 |
A 3504620101 |
STEERING SHAFT |
|
Repalced by: A 3504627201
|
| 050 |
A 3504627201 |
STEERING SHAFT |
|
|
BOTTOM |
| 060 |
A 3444607057 |
UNIVERSAL JOINT |
| 060 |
A 3444607157 |
UNIVERSAL JOINT |
| 060 |
A 3444607257 |
UNIVERSAL JOINT |
| 070 |
A 3169900114 |
SCREW |
|
|
UNIVERSAL JOINT TO STEERING COLUMN AND TO STEERING BOX ASSEMBLY |
| 080 |
N 913004008005 |
NUT |
| 090 |
A 3504630201 |
PITMAN ARM |
| 100 |
A 3504610340 |
STEERING SUPPORT |
| 110 |
N 000961014116 |
SCREW |
|
|
STEERING BRACKET TO FRAME |
|
|
M 14X50 |
| 110 |
N 000961014107 |
SCREW |
|
|
STEERING BRACKET TO FRAME |
|
|
M 14X40 |
| 130 |
N 913004014005 |
NUT |
|
|
STEERING BRACKET TO FRAME |
| 140 |
N 000960018142 |
SCREW |
|
|
STEERING TO STEERING BRACKET |
| 140 |
N 000961018030 |
SCREW |
|
|
STEERING TO STEERING BRACKET |
| 160 |
A 3454607237 |
BEARING |
|
|
STEERING SHAFT |
| 170 |
A 3454627201 |
STEERING SHAFT |
| 180 |
A 3764620075 |
WASHER |
| 190 |
A 3454627050 |
BUSHING |
| 200 |
A 3454627065 |
RING |
| 210 |
A 3454627023 |
COVER |
| 220 |
A 3524620251 |
RING |
| 230 |
A 3454627028 |
BEARING RING |
| 240 |
N 000933010129 |
SCREW |
|
|
STEERING COLUMN BRACKET TO CAB |
| 250 |
N 000137010103 |
SPRING WASHER |
|
|
STEERING COLUMN BRACKET TO CAB |
| 260 |
A 3354620096 |
BOOT |
|
|
STEERING COLUMN TUBE THRU CAB FLOOR |
| 270 |
A 3214620060 |
SEAL RING |
|
|
STEERING COLUMN TUBE THRU CAB FLOOR |
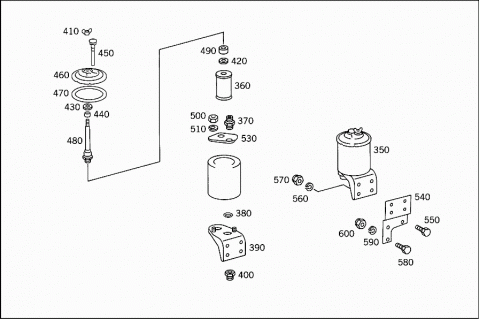
| 350 |
A 3504667002 |
TANK |
| 360 |
A 0004660204 |
FILTER |
|
Repalced by: A 0001842225
|
| 360 |
A 0001842225 |
FILTER ELEMENT |
| 370 |
A 0004660571 |
FITTING |
| 380 |
A 0059970848 |
SEAL RING |
| 390 |
A 0004660640 |
BRACKET |
| 400 |
A 0004660358 |
CONNECTOR |
| 400 |
A 0004660458 |
CONNECTOR |
| 410 |
A 0009901462 |
NUT |
|
Repalced by: A 0009901562
|
| 410 |
A 0009901562 |
NUT |
|
Repalced by: A 0009901662
|
| 410 |
A 0009901662 |
NUT |
| 420 |
A 0004660675 |
CENTERING RING |
| 430 |
A 0004660275 |
WASHER |
| 440 |
A 0004660153 |
SPACER TUBE |
| 450 |
A 0004660218 |
PIPE |
| 460 |
A 0004662005 |
COVER |
| 470 |
A 0004660260 |
SEAL RING |
| 480 |
A 0004610065 |
FILTER SUPPORT |
| 490 |
A 0009870643 |
RUBBER SLEEVE |
| 500 |
N 000934008035 |
NUT |
| 510 |
N 000127008205 |
LOCK WASHER |
|
A 0099970145 |
SEAL RING |
| 530 |
A 0004660037 |
REINFORCEMENT |
| 530 |
A 0004660095 |
STRUT |
| 540 |
A 3504667040 |
BRACKET |
|
|
OIL TANK |
| 540 |
A 3504667240 |
BRACKET |
|
|
OIL TANK |
| 550 |
N 000933010294 |
SCREW |
|
|
OIL TANK TO BRACKET |
| 550 |
N 000933010174 |
SCREW |
|
|
OIL TANK TO BRACKET |
| 560 |
N 000127010202 |
LOCK WASHER |
|
|
OIL TANK TO BRACKET |
| 570 |
N 913004010004 |
NUT |
|
|
OIL TANK TO BRACKET |
| 580 |
N 000933010258 |
SCREW |
|
|
BRACKET TO STEERING |
| 590 |
N 000127010202 |
LOCK WASHER |
|
|
BRACKET TO STEERING |
| 600 |
N 913004010004 |
NUT |
|
|
BRACKET TO STEERING |
| 610 |
A 3504607088 |
LINE |
|
|
FROM STEERING TO OIL TANK |
| 610 |
A 3504660165 |
LINE |
|
|
FROM STEERING TO OIL TANK |
| 614 |
N 915017015100 |
UNION NUT |
|
|
FROM LINE TO OIL TANK |
| 617 |
N 003861015004 |
GLAND |
|
|
FROM LINE TO OIL TANK |
| 620 |
A 3509977082 |
HOSE |
|
|
FROM STEERING TO OIL TANK |
| 630 |
A 3509970390 |
LOOM TIE |
|
|
HOSE TO PIPE |
| 630 |
A 3449977590 |
CLAMP |
|
|
HOSE TO PIPE |
| 630 |
A 3459979090 |
CLAMP |
|
|
HOSE TO PIPE |
| 630 |
A 3509978890 |
CLAMP |
|
|
HOSE TO PIPE |
| 650 |
N 003901015000 |
SCREW-IN FITTING |
| 660 |
N 007603018103 |
SEAL RING |
| 690 |
A 3504607124 |
LINE |
|
|
FROM POWER STEERING PUMP TO STEERING |
| 700 |
N 915017012100 |
UNION NUT |
|
|
FROM POWER STEERING PUMP TO STEERING |
| 710 |
N 003861012007 |
GLAND |
|
|
FROM POWER STEERING PUMP TO STEERING |
| 720 |
A 0019972652 |
HOSE |
|
|
FROM POWER STEERING PUMP TO STEERING |
| 720 |
A 3459977382 |
HOSE |
|
|
FROM POWER STEERING PUMP TO STEERING |
| 720 |
A 3459979182 |
HOSE |
| 730 |
A 3504607224 |
LINE |
|
|
FROM POWER STEERING PUMP TO STEERING |
| 740 |
N 915017012100 |
UNION NUT |
| 750 |
N 003861012007 |
GLAND |
| 760 |
N 003901012005 |
SCREW-IN FITTING |
|
|
LINE TO STEERING |
| 770 |
N 007603016102 |
SEAL RING |
|
|
LINE TO STEERING |
| 780 |
A 3504607424 |
LINE |
|
|
FROM OIL TANK TO HOSE |
| 790 |
N 003861022004 |
GLAND |
| 800 |
N 915017022100 |
UNION NUT |
| 805 |
A 3504607324 |
LINE |
|
|
FROM OIL TANK TO PUMP |
| 810 |
N 003861022004 |
GLAND |
|
|
FROM OIL TANK TO PUMP |
| 815 |
N 915017022100 |
UNION NUT |
|
|
FROM OIL TANK TO PUMP |
| 820 |
A 3609970982 |
HOSE |
|
|
FROM OIL TANK TO PUMP |
| 820 |
A 3459977982 |
HOSE |
| 825 |
N 916017025000 |
CLAMP |
|
Repalced by: A 3509978990
|
| 825 |
A 3509978990 |
CLAMP |
|
|
HOSE TO OIL LINE |
| 825 |
A 3509978190 |
CLAMP |
|
|
HOSE TO OIL LINE |
| 835 |
A 3444667140 |
BRACKET |
|
|
DELIVERY LINE TO FRAME |
| 835 |
A 3504667340 |
BRACKET |
|
|
DELIVERY LINE TO FRAME |
| 835 |
A 3454667440 |
BRACKET |
|
|
DELIVERY LINE TO FRAME |
| 835C |
N 000933012122 |
SCREW |
|
|
BRACKET TO FRAME |
|
|
M 12X30 |
| 835C |
N 000933012131 |
SCREW |
|
|
BRACKET TO FRAME |
| 835E |
N 000125013012 |
WASHER |
|
|
BRACKET TO FRAME |
| 835H |
N 304032012003 |
NUT |
|
|
BRACKET TO FRAME |
| 835L |
N 000127012201 |
LOCK WASHER |
|
|
BRACKET TO FRAME |
| 840 |
N 916016012201 |
CLAMP |
|
|
DELIVERY LINE TO FRAME |
| 840 |
A 3459958501 |
CLAMP |
|
|
DELIVERY LINE TO FRAME |
| 845 |
N 916016022202 |
CLAMP |
|
|
DELIVERY LINE TO FRAME |
| 845 |
A 3459957601 |
CLAMP |
|
|
DELIVERY LINE TO FRAME |
| 850 |
N 000933008288 |
SCREW |
|
|
DELIVERY LINE TO FRAME |
| 850 |
N 000933008288 |
SCREW |
|
|
DELIVERY LINE TO FRAME |
| 850 |
N 000933008282 |
SCREW |
|
|
DELIVERY LINE TO FRAME |
| 860 |
N 912004008100 |
LOCK WASHER |
|
|
DELIVERY LINE TO FRAME |
| 865 |
N 000125008417 |
WASHER |
|
|
DELIVERY LINE TO FRAME |
| 865 |
N 000125008417 |
WASHER |
|
|
DELIVERY LINE TO FRAME |
| 870 |
N 913004008001 |
NUT |
|
|
DELIVERY LINE TO FRAME |
| 870 |
N 913004008001 |
NUT |
|
|
DELIVERY LINE TO FRAME |
| 872 |
N 000934008010 |
NUT |
|
|
DELIVERY LINE TO FRAME |
| 874 |
N 912004008100 |
LOCK WASHER |
|
|
DELIVERY LINE TO FRAME |
| 875 |
A 3504600205 |
DRAG LINK |
|
Repalced by: A 3504607005
|
| 875 |
A 3504607005 |
DRAG LINK |
| 880 |
A 3643307085 |
BOOT |
|
|
TO 350 460 02 05 |
|
A 3354600096 |
BOOT |
|
Repalced by: A 3503387056
|
| 885 |
A 3503387056 |
DUST CAP |
|
|
TO 350 460 02 05 |
| 885 |
A 3503387156 |
DUST CAP |
|
|
TO 350 460 70 05 |
| 890 |
A 3503307235 |
JOINT |
|
|
R.H. THREAD |
|
|
TO 350 460 02 05 |
| 890 |
A 3503307435 |
JOINT |
|
|
R.H. THREAD |
|
|
TO 350 460 70 05 |
| 895 |
A 3503387063 |
CLAMPING RING |
|
|
TO 350 460 02 05 |
| 905 |
A 3503387045 |
CLAMP |
|
|
TO 350 460 02 05 |
| 905 |
A 3453387945 |
CLAMP |
|
|
TO 350 460 70 05 |
| 910 |
N 000961012079 |
SCREW |
|
|
TO 350 460 02 05 |
| 910 |
N 000961012184 |
SCREW |
|
|
TO 350 460 70 05 |
| 915 |
N 000935012003 |
NUT |
|
|
TO 350 460 02 05 |
| 915 |
N 913004012006 |
NUT |
|
|
TO 350 460 70 05 |
| 920 |
N 000094003217 |
COTTER PIN |
|
|
TO 350 460 02 05 |
| 925 |
N 000937024001 |
NUT |
| 930 |
N 000094005016 |
COTTER PIN |